
服务热线:
4000567538山东鲁鑫泵业有限公司
服务热线:4000567538
电话:4000567538
E-mail:talxby@163.com
传真:0538-8823765
网址:www.sdluxin.com
地址:山东省泰安市岱岳区黄前镇


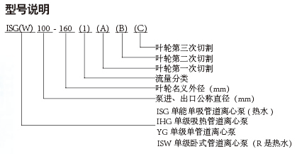
产品概述:ISG型单级立式管道离心泵、ISW型单级卧式管道离心泵,是科技人员联合国内水泵专家选用国内优秀水力模型,采用IS型离心泵之性能参数,在一般立式泵的基础上进行巧妙组合设计而成,同时根据使用介质、温度的不同,在ISG、ISW型基础上派生出适用热水、高温、腐蚀性化工泵、油泵。该系列产品具有高效节能、噪音低,性能可靠等优点。
主要用途:
l、ISG型立式管道离心泵,供输送清水及物理化学质类似于清水的其他液体之用,适用于工业和城市给排水、高层建筑增压送水、园林啧灌、消防增压、远距离输送、暖通制冷循环、浴室等冷暖水循环增压及设备配套,使用温度T<80C.
2、lRG(GRG)型立式热水(高温)循环泵广泛适用于:能源、冶金、化工、纺织、造纸,以及宾馆饭店等锅炉高温热水增压循环输送及城市采暖系统循环用泵, IRG型使用温度下<120C, GRG型使用温度240C。
3、IHG型立式管道化工泵,供输送不含固体颗粒,具有腐蚀性,粘度类似于水的液体适用于石油、化工、冶金、电力,造纸、食品制药和合成纤维等部门,使用温度为-20C~+ 120C 。
4、YG型立式管道油泵.供输送汽油、煤油、柴油等石油产品,被输送介质温度为-20C~+120C 。
5、ISW型卧式管道离心泵,供输送清水及物理化学质类似于渭水的其他液体之用,适用于工业和城市给排水,高层建筑增压送水,园林喷管,消防增压、远距离输送、暖通制冷循环、浴室等冷暖水循环增压及设备配套,使用温度T<80C 。
6、ISW (R)型卧式热水广泛适用于:冶金、化工、纺织,造纸、以及宾馆饭店等锅炉高温热水增压循环输送及城市采暖系统.ISWR型使用温度T < 120C 。
7、ISWH型卧式管道化工泵,供输送不含固体颗粒,具有腐蚀性,粘度类似于水的液体,适用于石油、化工、冶金、电力、造纸、食品制药和合成纤维等部门,使用温度为20C~ +120C,
工作条件:
l、吸入压力表,1.0MPa ,或泵系统**高工作压力<1.6MPa,即泵吸入口压力+泵扬程<1.6MPa,泵静压试验压力大于1.6MPa时应在订货时另行提出。以便在制造时泵的过流部分和联接部分采用铸钢材料。
2、环境温度<40C,相对湿度<95%。
3、所输送介质中固体颗粒体积含**不超过单位体积的0.1%,粒度