
服务热线:
4000567538山东鲁鑫泵业有限公司
服务热线:4000567538
电话:4000567538
E-mail:talxby@163.com
传真:0538-8823765
网址:www.sdluxin.com
地址:山东省泰安市岱岳区黄前镇


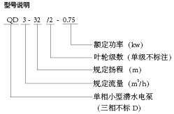
产品概述:Q、QD型潜水电泵(以下简称电泵)有水泵、密封、电动机三部分组成。水泵位于电泵上部为多级离心式叶轮,径向导叶结构;电动机位于电泵下部为单相或三相异步电动机结构;水泵与电动机之间采用双端面机械密封,各固定止口密封处采用“O”形耐油橡胶密封圈作静密封。
用途
该系列电泵采用多级叶轮结构,扬程高,适用面广,是农田排灌、园林喷灌、井下提水、水塔送水、城建、工矿企业用水等场合必不可少的给排水工具
使用条件
电泵在下列使用条件下应能连续正常工作
1.工作介质为无腐蚀性的清水,介质中含砂量的体积比不超过0.1%,粒度不大于0.20mm。
2.介质温度不超过40摄氏度,介质的PH值在6.5-8.5之间。
3.电泵应在规定扬程附近的使用范围内使用。并且完全浸入水中使用,潜水深度不大于5mm。
4.电泵应完全浸入水中使用,电泵不可陷入泥中,电泵离水底05m以上,潜水深度**深不超过5m。
5.电源频率为50Hz,电压单相为220V,三相380v,电压波动范围为额定值的0.9-1.1倍。